HOME
|
CONTACT
|
老网站
|
日本語
|
中文版
主页导航
|
公司简介
|
产品展示
|
工程技术
化工技术服务
环保节能技术
|
工程实例
|
在线订单
|
联系我们
|
在线留言
|
企业邮箱
实验室小型化工设备
特别推荐
废硅胶利用、生产DMC、硅油、107、整条生产线的设计、包投产。
刮板薄膜蒸发器
刮板薄膜蒸发器
刮板薄膜蒸发器
MVR设备系列
强制循环MVR蒸发结晶器(OSLO)
MVR水平管降膜蒸发器
MVR竖管降膜式蒸发器
降膜+强制循环MVR蒸发结晶器
MVR多效蒸发器
浸渗设备系列
浸渗污水处理
浸渗剂
浸渗设备
渗透工艺
浸渗设备动画展示
化工设备系列
不饱和聚酯树脂设备
不锈钢反应锅
外盘半管式加热不锈钢反应釜
不锈钢反应锅
换热设备系列
螺旋板式换热器
列管冷凝器
列管式换热器系列
汽-水热交换器
蒸馏装置系列
高效波纹填料
甲醇、乙醇蒸馏装置
离心式刮板薄膜蒸发器
填料塔
JH系列酒精回收塔
干燥设备系列
结切片干燥机
ZKH-V型混合机
szg回转真空干燥机(双锥)
YZG圆筒式真空干燥器
真空耙式干燥器
浓缩设备系列
IG-1.5型列管式过滤器
动、静态多功能提取罐
TQ 系列多功能提取罐
发酵罐系列
动态热回流提取浓缩机
JC型中药酒精沉淀罐
F型动态提取罐
种子罐
真空浓缩结晶锅
真空减压浓缩罐
其他设备系列
锅炉辅机
真空均质乳化设备
不锈钢、碳钢槽车、储罐系列
地 址:无锡市太湖镇板桥
村工业园
电 话:0510-85180079
传 真:0510-85190396
联系人:邵伟
手 机:13665157214
邮 箱:sds@dshgsb.com
网 址:www.dshgsb.com
邮 编:214125
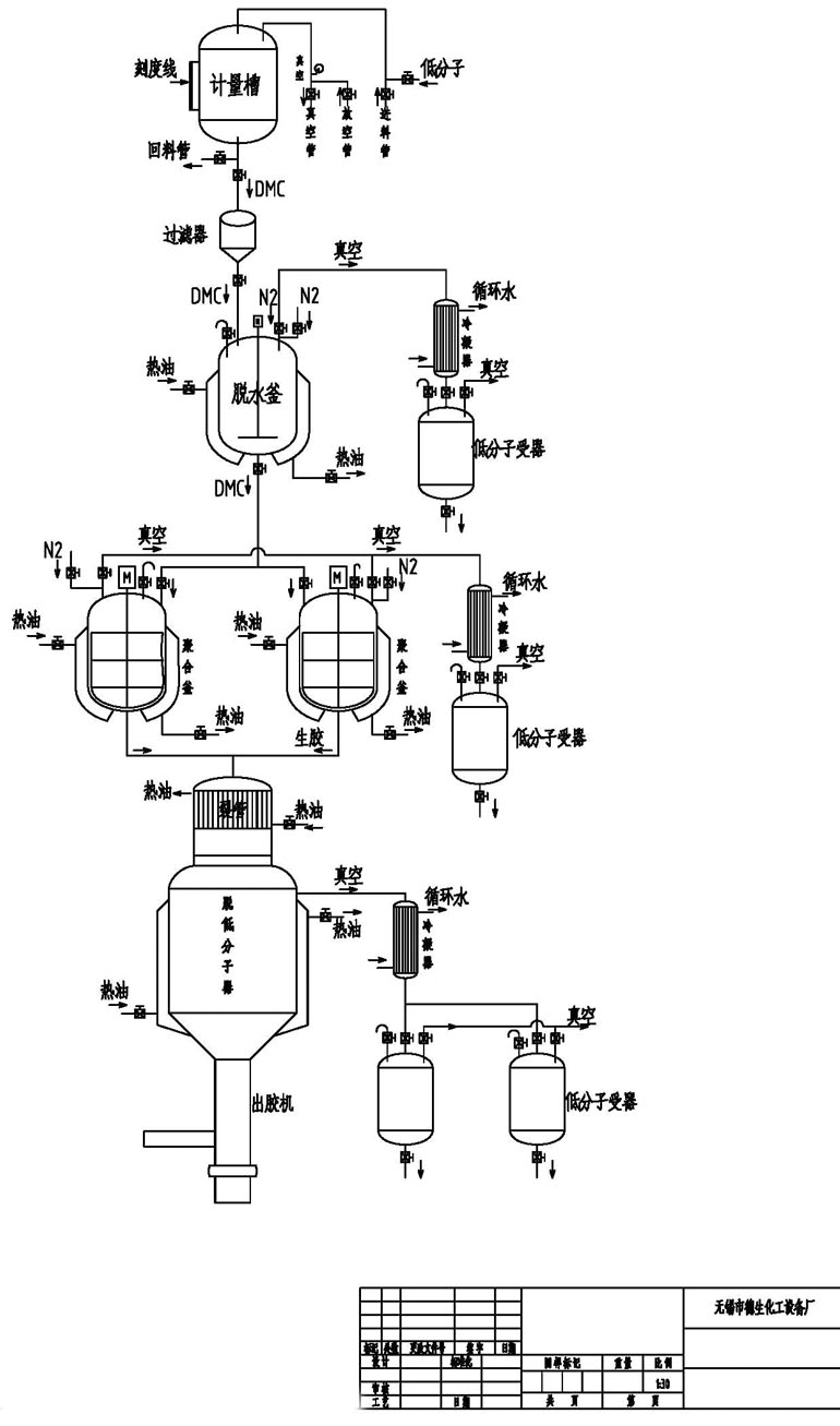
有机硅成套设备
有机硅流程图
花板
生胶排料机
脱底分子器
聚合釜
聚合釜(螺带)
[打印]
[返回]
Website deshenghuagong 无锡市德生化工设备厂 地址:无锡市太湖镇板桥村工业园 Tel:0510-85180079
Fax:0510-85190396 Http://www.dshgsb.com E-mail:sds@dshgsb.com
苏ICP备06024226号
友情链接:
中国无锡质量网
无锡市德生化工设备厂
诚信通